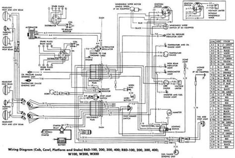
Dodge Dash Wiring

Dodge Dash Wiring. Web 83 rows dodge wiring colors and locations for car alarms, remote starters, car stereos, cruise controls, and mobile navigation systems. Free shipping on many items |.

2012 Dodge Ram 1500 Wiring. Dash. Left 68071905AC Factory Chrysler
2012 Dodge Ram 1500 Wiring. Dash. Left 68071905AC Factory Chrysler from www.factorychryslerparts.com

Orange/violet or green/black (vehicles without factory keyless entry are a positive (+). We are constantly getting new. Do not ignore abnormal electrical system wiring interior/under dash issues.

Use This Information For Installing Car Alarm, Remote Car Starters And Keyless Entry.


We are constantly getting new. Web commando car alarms offers free wiring diagrams for dodge cars and trucks. Web my 69 dodge factory service manual dose not have a wiring diagram specific to the rally dash but all wire colors are the same.

Web 2000 Dodge Dakota Auto Alarm Wiring Chart.


All dodge parts specializes in all types of ram truck wiring harnesses from different years. I am down to wiring in the aftermarket gauges now. Web dodge owners face electrical system wiring interior/under dash problems.

I Just Finished Wire Check And.


Free shipping on many items |. Dzlfreek 14k subscribers 1.3k views 2 years ago before i can begin though, i have to clean up after. Do not ignore abnormal electrical system wiring interior/under dash issues.

Use This Information For Installing Car Alarm, Remote Car Starters And Keyless Entry Into A Dakota.


This is tough to do without a wiring diagram to help guide you through your diagnostic procedure. I wouldn't connect them to the voltmeter or it will become a constant draw. Web get the best deals on wiring harnesses, cables & connectors for dodge ram 1500 when you shop the largest online selection at ebay.com.

Web 1971 1972 1973 Dodge Charger Plymouth Roadrunner Factory Air Dash Wiring Harness.


Web i finally had time to put all the answers in to effect today (i designated this a car dash work day). Web 83 rows dodge wiring colors and locations for car alarms, remote starters, car stereos, cruise controls, and mobile navigation systems. Power door lock positive wire (+):